DSN-WY-M01型智能閉鎖裝置
一、產品簡介:
DSN-WY-M01 智能閉鎖裝置,用于高壓開關柜的門鎖,是保證電網安全運行、確保設備和人身安全、防止誤操作的重要安全裝置;該裝置廣泛用于新型的戶內環網柜或老型配電柜的改造, 防止帶電的時候對開關柜進行操作。該設備無需任何輔助電源,由電子鑰匙進行驗電解鎖操作。
二、DSN-WY-M01外觀

三、產品主要性能參數
? 聯鎖信號輸出符合 DL/T538 標準
? 電磁鎖需配合帶有干接點輸出的帶電顯使用,不區分極性
? 有聯鎖信號輸出可以開鎖,無聯鎖信號輸出不開鎖
? 抗沖擊:15Kg 11ms
? 環境溫度:-30~55℃
? 環境濕度:95﹪無冷凝或滴水
? 鎖桿行程:14mm
? 重量:290 克
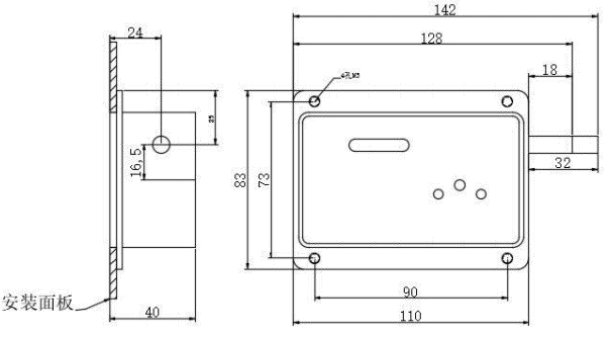
? 外觀尺寸: 110*83*40(單位:mm)
四、使用說明
4.1 將產品的專用鑰匙對正孔位插入鎖體,按下“驗電/解鎖”按鈕進行驗電解鎖操作。 高壓有電,操作無效,同時有報警提示音; 內無高壓,門鎖打開,開門進行操作;
4.2 操作結束后將柜門關閉,沿箭頭方向閉鎖。
4.3 開鎖前請將鑰匙與無源電磁鎖緊密貼合到位,以免造成開鎖不暢 。
注意:關閉柜門時,鎖體必須處于開鎖狀態!否則會磕碰鎖桿,造成鎖體損壞,影響正常使用。
五、產品尺寸、接線、及安裝說明
5.1 產品尺寸

5.2 接線示意圖

5.3 電子鑰匙

5.4 安裝說明:取下前殼的 4 顆螺釘,將殼體正面朝向柜體外部,進行安裝,開槽尺寸如下圖所示
